Автор Тема: Очень нужна помощь, проблемы с анодкой.  (Прочитано 1300 раз)

0 Пользователей и 1 Гость просматривают эту тему.

Оффлайн Evgen404 Автор темы

  • Новичок
  • *
  • Сообщений: 10
Проблема завключается в том что анодка какой-то непонятной формы и "срёт" в звук.
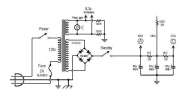
вот схема по которой собрано выпрямление анодки221953-0
вот что получается после моста221955-1
вот что на втором конденсаторе221957-2
и вто на последнем221959-3
Посоветуйте пожалуйста как с этим бороться.

Оффлайн serg.land

  • Эксперт
  • *****
  • Сообщений: 1504
Re: Очень нужна помощь, проблемы с анодкой.
« Ответ #1 : Декабря 23, 2009, 10:44:38 »
На последнем вроде все клево.
А вообще ставь дроссель и еще проверь диоды в мосту и первые кондеры.

Оффлайн inx

  • Опытный
  • ****
  • Сообщений: 511
  • Диванный гитарист
Re: Очень нужна помощь, проблемы с анодкой.
« Ответ #2 : Декабря 23, 2009, 10:48:15 »
Ага, по моему все там нормально. Может это не анодка "срёт" в звук? Мож кондер какой течет разделительный...

Оффлайн Dying Fetus

  • Moderator
  • *****
  • Сообщений: 10309
  • DIYng Fetus
    • http://cathar.ru
Re: Очень нужна помощь, проблемы с анодкой.
« Ответ #3 : Декабря 23, 2009, 10:50:27 »
фото в студию!

Оффлайн Evgen404 Автор темы

  • Новичок
  • *
  • Сообщений: 10
Re: Очень нужна помощь, проблемы с анодкой.
« Ответ #4 : Декабря 23, 2009, 11:02:16 »
Дроссель пробовал ставить, непомогло.
По поводу последнего кондера оно понятно что нормально все, но фазик и оконечник питаются от редъидущих соответственно фон ужасный.

Оффлайн inx

  • Опытный
  • ****
  • Сообщений: 511
  • Диванный гитарист
Re: Очень нужна помощь, проблемы с анодкой.
« Ответ #5 : Декабря 23, 2009, 11:09:01 »
Дроссель пробовал ставить, непомогло.
По поводу последнего кондера оно понятно что нормально все, но фазик и оконечник питаются от редъидущих соответственно фон ужасный.

Точна! Не допер сразу. А амплитуда пульсаций там у тя какая? Просто насколько я знаю такие схемы питания обычная практика и проблем особых кагбе не вызывает...

... и добавил:

Кстати - диоды у тебя какие? Если 4007 как на схеме - попробуй поменять на что-нибудь покошерней. 4007 - не тру. Еще попробуй сигнал снять с преда отключив мощник, чтобы точно убедиться что срет именно мощник.
« Последнее редактирование: Декабря 23, 2009, 11:15:36 от inx »

Оффлайн Evgen404 Автор темы

  • Новичок
  • *
  • Сообщений: 10
Re: Очень нужна помощь, проблемы с анодкой.
« Ответ #6 : Декабря 23, 2009, 11:15:45 »
фото монтажа( сильно не пугайтесь, все пока на стадии макета)
221965-0
221967-1

Амплитуда пульсаций 4,5mV, на фото где осцил видно ведь как ручки установленны.

Оффлайн bottle

  • Ветеран форума
  • ******
  • Сообщений: 6388
  • решил включить дурачка
Re: Очень нужна помощь, проблемы с анодкой.
« Ответ #7 : Декабря 23, 2009, 11:24:01 »
Амплитуда пульсаций 4,5mV..
Дык это мелочь же. При выключении анодки фон пропадает?

Оффлайн Evgen404 Автор темы

  • Новичок
  • *
  • Сообщений: 10
Re: Очень нужна помощь, проблемы с анодкой.
« Ответ #8 : Декабря 23, 2009, 11:25:34 »
to bottle
да пропадает.

Оффлайн inx

  • Опытный
  • ****
  • Сообщений: 511
  • Диванный гитарист
Re: Очень нужна помощь, проблемы с анодкой.
« Ответ #9 : Декабря 23, 2009, 11:30:11 »
Ничерта там не видно - темно. Мне чота кажется что 4 милливольта - не так чтобы и сильно много. (bottle опередил)
Послушай пред без мощника.

Оффлайн bottle

  • Ветеран форума
  • ******
  • Сообщений: 6388
  • решил включить дурачка
Re: Очень нужна помощь, проблемы с анодкой.
« Ответ #10 : Декабря 23, 2009, 11:44:40 »
to bottle
да пропадает.
Странно ???.
У тебя на анодах оконечника амплитуда полезного сигнала - десятки вольт, а тут единицы милливольт, трансформатор их снивелирует до совершенно непотребных значений, динамик и не почувствует их. А если конец двухтактный, то фон убьется еще в первичке..
Скорей всего, наводка на вход идет.

... и добавил:

Послушай пред без мощника.
Да-да

Оффлайн Evgen404 Автор темы

  • Новичок
  • *
  • Сообщений: 10
Re: Очень нужна помощь, проблемы с анодкой.
« Ответ #11 : Декабря 23, 2009, 12:12:45 »
Без мощника все в норме, да в принципе и сним тоже. Воткнул гитару и посмотрел осцилом уровень ее сигнала, так вот уровень фона оказался ничтожно мал  :rolleyes:.
Спасибо всем за советы, просто непонятно было, та форма сигнала что на певой фото это нормально?

Оффлайн bottle

  • Ветеран форума
  • ******
  • Сообщений: 6388
  • решил включить дурачка
Re: Очень нужна помощь, проблемы с анодкой.
« Ответ #12 : Декабря 23, 2009, 12:20:38 »
Evgen404,  ;D
Усилок считается фонящим, когда фон слышно ушами ;D

Оффлайн serg.land

  • Эксперт
  • *****
  • Сообщений: 1504
Re: Очень нужна помощь, проблемы с анодкой.
« Ответ #13 : Декабря 23, 2009, 12:45:06 »
Без мощника все в норме, да в принципе и сним тоже. Воткнул гитару и посмотрел осцилом уровень ее сигнала, так вот уровень фона оказался ничтожно мал  :rolleyes:.
Спасибо всем за советы, просто непонятно было, та форма сигнала что на певой фото это нормально?
Вообще-то нормально, на каждом последующем конденсаторе пульсации меньше, так и должно быть. И чем больше емкость конденсатора, тем сильнее он сглаживает пульсации, но сильно увлекаться не рекомендуется.
PS^ а дроссель все-таки поставь  ;)

... и добавил:

и проверь разводку земли, если фонит.

Оффлайн Makaroff

  • Живу на форуме
  • *******
  • Сообщений: 10487
  • DIY - my life
Re: Очень нужна помощь, проблемы с анодкой.
« Ответ #14 : Декабря 23, 2009, 13:35:30 »
Первый кандер маленький, поставь микрофарад так на 100-200.