Jabs, как успехи? Доделал P1?
Есть такой же точно Рекорд 68-2, думаю сделать из него что-нибудь.
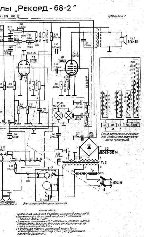
Вот схема мощника радиолы:

Пробовал подключать вход прямо на сетку 6н2п. Звук есть, но какой-то никакой совсем...
Думал разобрать его и собрать отдельно для тренировки навыков пайки и просто чтобы разобраться что к чему, но как посмотрел схему расхотелось. Смущает регулятор громкости в обратной связи и то что пред только на половинке лампы.
Вобщем наверное попробую собрать P1, трансы ведь подходят оба?
... и добавил:Любителям советского винтажа... когда разорял радиолу был юн и глуп. Теперь там долько шасси и восстановить раритет не получится никак
