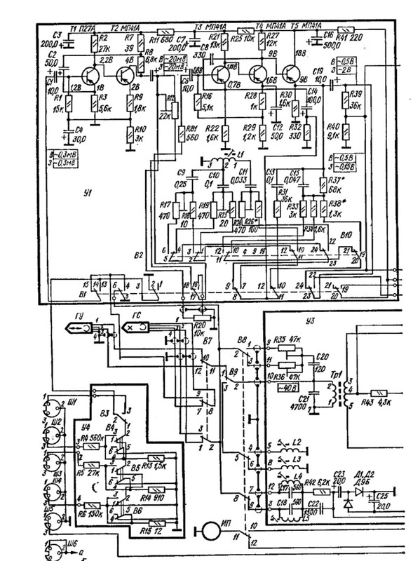
В "Рига 104" все транзисторы
n-p-n,
питание плюсовое, на земле минус.
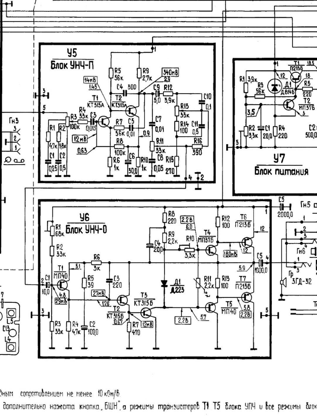
Блок У5 имеет на входе потенциометр 100 кОм, следовательно его входной импеданс будет заведомо меньше этой величины.
Для включения гитары надо 500 кОм, а лучше 1 МОм.
Для использования с другими источниками сигнала проблем нет.
У Эскорта все транзисторы
p-n-p, питание
минусовое, на земле плюс:
