Автор Тема: Футсвич между примочками  (Прочитано 5031 раз)

0 Пользователей и 1 Гость просматривают эту тему.

Оффлайн Arah Автор темы

  • Завсегдатай
  • ***
  • Сообщений: 464
Футсвич между примочками
« : Сентября 18, 2007, 14:59:30 »
У меня теперь две примочки - фуз и дисторшн,и я часто во время песен меняю эффекты,но,сами понимаете,прыгать между кнопками неудобно.Поэтому мне понадобился футсвич,который бы переключал эффекты и выдавал байпас,когда мне это надо.
Есть ли такие?
Если нет,то есть ли у кого схема ?
Спасибо за ответы,если будут такие...)

Оффлайн serginio78

  • Эксперт
  • *****
  • Сообщений: 1184
  • Зарегистрированный
Re: Футсвич между примочками
« Ответ #1 : Сентября 18, 2007, 15:28:33 »
На эту тему топик было много.Поищи.
В принципе, для такого футсвитча нужен один переключатель не 2 группы контактов.И всё!!!

Оффлайн serginio78

  • Эксперт
  • *****
  • Сообщений: 1184
  • Зарегистрированный
Re: Футсвич между примочками
« Ответ #2 : Сентября 18, 2007, 15:46:24 »
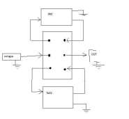
Вот схемку накалякал, думаю там всё понятно.

Оффлайн Arah Автор темы

  • Завсегдатай
  • ***
  • Сообщений: 464
Re: Футсвич между примочками
« Ответ #3 : Сентября 18, 2007, 17:02:55 »
На эту тему топик было много.Поищи.
В принципе, для такого футсвитча нужен один переключатель не 2 группы контактов.И всё!!!

спасибо большое!
я искал,но чего -то не нашел ничего,еще раз спасибо!!!сча еще раз поищу)))

Оффлайн Bazizdeg

  • Опытный
  • ****
  • Сообщений: 673
Re: Футсвич между примочками
« Ответ #4 : Сентября 18, 2007, 17:05:18 »
Вроде это лаин селектором завёться.

Оффлайн Oz

  • Меценат
  • *****
  • Сообщений: 3070
Re: Футсвич между примочками
« Ответ #5 : Сентября 18, 2007, 17:15:05 »
У меня теперь две примочки - фуз и дисторшн,и я часто во время песен меняю эффекты,но,сами понимаете,прыгать между кнопками неудобно.Поэтому мне понадобился футсвич,который бы переключал эффекты и выдавал байпас,когда мне это надо.
Есть ли такие?
Если нет,то есть ли у кого схема ?
Спасибо за ответы,если будут такие...)

http://www.lehle.com/frameset.php?country=us&lang=en&A_Link=products
http://galaxy.uci.agh.edu.pl/~bochniak/woboge/english/boxes_doublelooper.html

Оффлайн Михаил123

  • Меценат
  • *****
  • Сообщений: 4028
  • Mesa/Boogie Rectifier Recording, 220V - 45 т.р.
Re: Футсвич между примочками
« Ответ #6 : Сентября 18, 2007, 17:24:30 »
Ребят, а не подскажите, где можно материал для корпуса нормальный достать. а то я сделал такой лупер из консервной банки, наступил и чуть не раздавил. :)

Оффлайн hunted

  • Ветеран форума
  • ******
  • Сообщений: 4227
Re: Футсвич между примочками
« Ответ #7 : Сентября 18, 2007, 17:41:28 »
Ребят, а не подскажите, где можно материал для корпуса нормальный достать. а то я сделал такой лупер из консервной банки, наступил и чуть не раздавил. :)
Купи у Ерасова футсвич - будет и корпус и кнопка (или две кнопки) и одно гнездо.

Оффлайн Arah Автор темы

  • Завсегдатай
  • ***
  • Сообщений: 464
Re: Футсвич между примочками
« Ответ #8 : Сентября 18, 2007, 17:47:23 »

Оффлайн Михаил123

  • Меценат
  • *****
  • Сообщений: 4028
  • Mesa/Boogie Rectifier Recording, 220V - 45 т.р.
Re: Футсвич между примочками
« Ответ #9 : Сентября 18, 2007, 17:49:30 »
Купи у Ерасова футсвич - будет и корпус и кнопка (или две кнопки) и одно гнездо.
"Купи" не рассматривается. :-)

Оффлайн Bazizdeg

  • Опытный
  • ****
  • Сообщений: 673
Re: Футсвич между примочками
« Ответ #10 : Сентября 18, 2007, 17:55:13 »
Ребят, а не подскажите, где можно материал для корпуса нормальный достать. а то я сделал такой лупер из консервной банки, наступил и чуть не раздавил. :)
Бери стальной швелер 100х50, правда там сталь где-то 7мм толщиной, но это детали :)

Оффлайн Arah Автор темы

  • Завсегдатай
  • ***
  • Сообщений: 464
Re: Футсвич между примочками
« Ответ #11 : Сентября 18, 2007, 18:01:12 »
Бери стальной швелер 100х50, правда там сталь где-то 7мм толщиной, но это детали :)

ага,У меня примочи 1.5 кило весят,так еще и 3х килограмовый футсвич ?)))

Оффлайн Bazizdeg

  • Опытный
  • ****
  • Сообщений: 673
Re: Футсвич между примочками
« Ответ #12 : Сентября 18, 2007, 18:06:38 »
Зато METALL!! :) Вчип-и-Дипе продаються корпуса, вроде фирмы Гаинита, около 200 рублей 1 штука стоит.

Оффлайн xam

  • Частый посетитель
  • **
  • Сообщений: 219
Re: Футсвич между примочками
« Ответ #13 : Сентября 18, 2007, 18:07:18 »
Я сейчас ехал с работы - в переходе присмотрел черную китайскую железную пепельницу "вертушку", восьмигранник шириной сантиметров восемь-девять и высотой около шести, нетяжелая, стоит сотни полторы.

Уже приехав домой вспомнил, что есть сгоревший ерасовский аттенюатор, из него на днях попробую сваять.

Оффлайн Arah Автор темы

  • Завсегдатай
  • ***
  • Сообщений: 464
Re: Футсвич между примочками
« Ответ #14 : Сентября 18, 2007, 18:22:27 »
так а есть у кого еще схемы такого футсвича ?