Автор Тема: Duo-Class™ - PP и SE в одном флаконе. Никто не пробовал?  (Прочитано 1014 раз)

0 Пользователей и 1 Гость просматривают эту тему.

Оффлайн SanderZ Автор темы

  • Опытный
  • ****
  • Сообщений: 697
  • диванный рукосуй
Никто не пробовал собрать усилитель по методе Меса Буги Симул-Класс?
217752-0
Очень интересный вариант должен быть. Пушпул для "большого" звука, и "почти однотакт" для дома...
« Последнее редактирование: Декабря 08, 2009, 14:12:54 от SanderZ »

Оффлайн mogaed

  • Ветеран форума
  • ******
  • Сообщений: 3552
  • Волк с гитарой
Можа АЗГ пробывал или Ден2?
Счас ответят, они то же от инета не просыхают.
« Последнее редактирование: Декабря 08, 2009, 00:48:42 от mogaed »

Оффлайн Ден2

  • Ветеран форума
  • ******
  • Сообщений: 4278
Не пробовал.

Оффлайн mogaed

  • Ветеран форума
  • ******
  • Сообщений: 3552
  • Волк с гитарой
У el Doctora можно не спрашивать, в употреблении не замечен.
Ден2, а ты в схеме ориганальность какую то заметил?
« Последнее редактирование: Декабря 07, 2009, 20:31:03 от mogaed »

Оффлайн AZG

  • Живу на форуме
  • *******
  • Сообщений: 95582
  • Санкт-Петербург
    • AZG CUSTOM
Правильный РР и на малой громкости звучит хорошо. Смысла не вижу в этом.

При этом не забываем, что истинный симул-класс был все же в совмещении Класса А и АВ. Это уже потом однотакт прикрутили.

p.s. я не делал.
« Последнее редактирование: Декабря 07, 2009, 20:56:37 от AZG »

Оффлайн mogaed

  • Ветеран форума
  • ******
  • Сообщений: 3552
  • Волк с гитарой
Правильный РР и на малой громкости звучит хорошо. Смысла не вижу в этом.

При этом не забываем, что истинный симул-класс был все же в совмещении Класса А и АВ. Это уже потом триод прикрутили.

p.s. я не делал.
Мне тут по большому секрету Стерео лампу притащили на 6П3С и я наконец то сравнил звучание тетрода и триода. В триоде громкость падает раза в 2 на слух и звук мёртвый становится.

Оффлайн Ден2

  • Ветеран форума
  • ******
  • Сообщений: 4278
Цитировать
Ден2, а ты в схеме оригинальность какую то заметил?

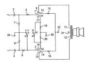
Ессно. переключатель DEF закрывает нижний триод, таким образом, пол-оконечника мёртвым грузом висит(получаем кагбэ однотакт), а тем временем АВС добавляет второй катодный резистор параллельно к первому, тем самым, очевидно, сдвигая рабочую точку ближе к середине. Всё равно нужен совершенно бредовый пушпульный выходник с немагнитным зазором, чтоб такое повторить... Да и по части целесообразности полностью соглашусь с АЗГ.

... и добавил:

mogaed, Ну ты, блин, колумб... :)
« Последнее редактирование: Декабря 07, 2009, 21:03:56 от Ден2 »

Оффлайн AZG

  • Живу на форуме
  • *******
  • Сообщений: 95582
  • Санкт-Петербург
    • AZG CUSTOM
У всех видов симул-класса бредовый выходник.

Оффлайн mogaed

  • Ветеран форума
  • ******
  • Сообщений: 3552
  • Волк с гитарой
Ден2, Ладно не Колун(блин).
Зато теперь(по тродизму) осмелею, мол сам щупал.
« Последнее редактирование: Декабря 08, 2009, 00:12:26 от mogaed »

Оффлайн SanderZ Автор темы

  • Опытный
  • ****
  • Сообщений: 697
  • диванный рукосуй
Re: PP и SE в одном флаконе. Никто не пробовал?
« Ответ #9 : Декабря 08, 2009, 14:11:51 »
При этом не забываем, что истинный симул-класс был все же в совмещении Класса А и АВ. Это уже потом однотакт прикрутили.

Точно! Это я на ночь глядя попутал :rolleyes: Называется это Duo-Class™ (Patent 7,173,488)

Цитировать
Ессно. переключатель DEF закрывает нижний триод, таким образом, пол-оконечника мёртвым грузом висит(получаем кагбэ однотакт), а тем временем АВС добавляет второй катодный резистор параллельно к первому, тем самым, очевидно, сдвигая рабочую точку ближе к середине. Всё равно нужен совершенно бредовый пушпульный выходник с немагнитным зазором, чтоб такое повторить... Да и по части целесообразности полностью соглашусь с АЗГ.

А я так понял, что как раз "бредовый пушпульный выходник с немагнитным зазором" не нужен, и бо токи покоя через лампы в плечах компенсируют друг друга (т.е. всё как и в нормальном пуш-пулле).
Переключатель ABC не добавляет резистор параллельно, а, наоборот, как бы разделяет катодный резистор на два. Таким образом смещение остаётся без изменения, а связи плеч по переменке нет.

Оффлайн Ден2

  • Ветеран форума
  • ******
  • Сообщений: 4278
Кстати, действительно, нижняя лампа закрывается не полностью, а остаётся в режиме покоя, на токе холостого хода. В таком случае мы имеем бесполезный расход ресурса лампы в режиме А (гораздо более активный расход, надо сказать, чем был бы в АВ), мне это кажется не менее бессмысленным.