От что вышло у меня:

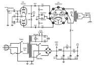
Сбораня солянка из фазоинвертора 2204 и ГУ-17.
В цепи ООС изменены номиналы делителя, кроме того добавлен переключатель коэффициента ОС, для адекватной работы с малыми углами поворота ручки PPIMV. Сам PPIMV работает весьма равномерно.
Питание - согласно схеме, фона - ноль целых хрен десятых. Режм совсем чуть горячеватый(73%), для труЪ-70% рассеяния на анодах в катод просится в районе 850 Ом.
Пред от октана как-то жирноват и середина выпирает. Распилил для переборки в труЪ 2204. Схема на откровение не претендует - так, отталкиваться для дальнейшего. Трансы - выходной Hammond 125A, питающий от GTA15R со всеми вторичками последовательно.
Вентилятор включил, накидывайте.
... и добавил:Завтра попробую мощность замерить на балласте, посмотрим, домашний ли усил

Так то при всех ручках вправо громкий плеать!