Автор Тема: Строю JCM800  (Прочитано 244862 раз)

0 Пользователей и 1 Гость просматривают эту тему.

Оффлайн Leronchik

  • Эксперт
  • *****
  • Сообщений: 1642
  • Отошёл ненадолго покурить...
Re: Строю JCM800
« Ответ #1455 : Апреля 30, 2014, 16:25:37 »
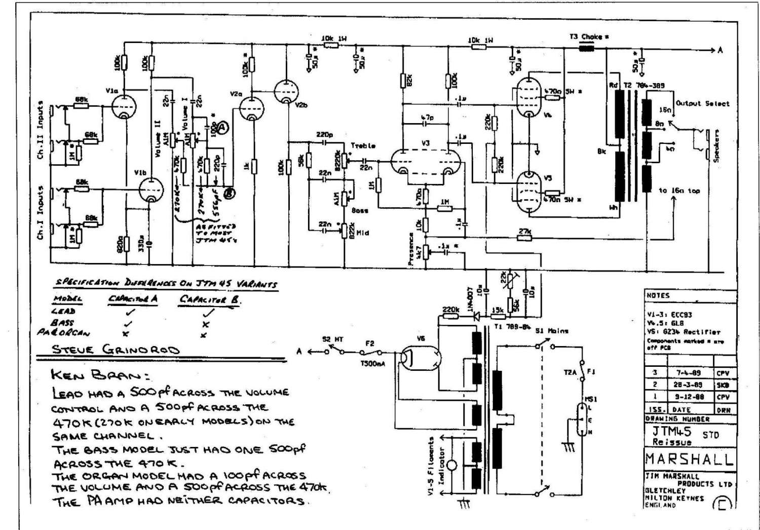
В основе стандартный 800-й, с Р вых - 50 вт. Выходной каскад на 6п3с-е, танс соответственно расчитан под них (считал и мотал не я!). Характеристики транса:  R a-a  - 6.5 kom;
I ном.  - 100mA
R акт.    -  90 oм
R нагр.   -8/16 ом
Намотан на ОСД-0,3


... и добавил:

За Ома стыдно :rolleyes:, но играть, да и паять то хочеться  :)!



... и добавил:

runing, не о подобном ли ты маршале говорил, действительно 47 кОм, с 8-омной обмотки  :o

... и добавил:

А в JTM45 с 16-омной обмотки 27 кОм. runing - прав! Хотя логики все равно не пойму ???, будем ждать что выдаст ЭВМ Виктора Андреева.
« Последнее редактирование: Апреля 30, 2014, 16:47:31 от Leronchik »

Оффлайн runing

  • Живу на форуме
  • *******
  • Сообщений: 12572
  • Киев
Re: Строю JCM800
« Ответ #1456 : Апреля 30, 2014, 16:47:56 »
народ! делаете ламповую технику, и совершенно не знаете закон Ома? да еще какая то гордость от этого? стыдоба же!

"Папа, это ты сейчас с кем разговаривал?" - знаете такой анекдот?  :)
Почему Вы мне этот вопрос задаёте? Я у Вас ничего не спрашивал, ни про ООС, ни про расчёт. У меня с эти всем слава Богу.
Просто с одной стороны человек хочет знать как "оно" считается, с другой, таблицы и формулы для него как поход в венерологический диспансер.
Вот по этому я и предлагаю ему проанализировать схемы гитарных усилителей маршалл.


runing, не о подобном ли ты маршале говорил, действительно 47 кОм, с 8-омной обмотки  :o

О таком. Что открытие сделал?  :)
« Последнее редактирование: Апреля 30, 2014, 17:21:45 от runing »

Оффлайн Виктор Андреев

  • Эксперт
  • *****
  • Сообщений: 1154
  • GuitarPlayer.Ru fan!
Re: Строю JCM800
« Ответ #1457 : Апреля 30, 2014, 17:05:37 »
to:  Leronchik
--
вот, смотри, у тебя вместо нормальных для el34 транса с 3.6к - 6.5к (что уже неверно, 6.5 - это для обычных 6п3с/6l6, для 6п3с-е смело можно брать как для ел34/5881)
в итоге у тебя выходное напряжение так же меньше, чем у исходного маршала  (в 1.5 раза)
те, даже на 4х омном выходе резистор нужно в 1.5 раза менее исходного 800го маршала (100к/1.5 = ~67к)
потом мы переносим с 4х омной на 8ми омную - там напряжение выше в ~1.4раза, так что то резистор 67к умножаем на 1.4 = ~93 к

есть еще момент, тут сложней - у тебя и питание наверное менее, да? а при меньшем пит и усиление как фазоинвертора, так и выходного каскада - уменьшается
вот ту хорошо бы измерить, но, чую - нечем
посему можно просто немного еще номинал резистора уменьшить (до стандартных - 82к)
 

Оффлайн Leronchik

  • Эксперт
  • *****
  • Сообщений: 1642
  • Отошёл ненадолго покурить...
Re: Строю JCM800
« Ответ #1458 : Апреля 30, 2014, 17:38:04 »
"Просто с одной стороны человек хочет знать как "оно" считается, с другой, таблицы и формулы для него как поход в венерологический диспансер"
Знать формулу этого разве достаточно? Нужно знать еще где и как ее правильно применить. К сожалению, или к счастью я технических вузов не кончал, состою ближе к медицине 8). А форум тогда для чего?, писками меряться мать вашу!  >:( Возник у меня вопрос, куда мне идти, если не на форум людей которые увлекаются или профессионально занимаются интересной мне тематикой.
Извините, сорвался.

"О таком. Что открытие сделал"
runing, ты знаешь, как то раньше на этот момент не обращал внимания. Век живи, век учись! Спасибо что ткнул носом  :).

" el34 транса с 3.6к - 6.5к (что уже неверно, 6.5 - это для обычных 6п3с/6l6, для 6п3с-е смело можно брать как для ел34/5881"
Виктор Андреев, Вы уверены в том что 6п3с-е такая же как и EL34  по приведенке? Мне кажется что как раз все наоборот, больше в 2 раза .
Напряжение на анодах 420 вольт. На фазик напряжение увеличенно за счет уменшения сопротивления 10 кОм, после дросселя. Далее напряжения близки к оригиналу.
« Последнее редактирование: Апреля 30, 2014, 17:42:13 от Leronchik »

Оффлайн runing

  • Живу на форуме
  • *******
  • Сообщений: 12572
  • Киев
Re: Строю JCM800
« Ответ #1459 : Апреля 30, 2014, 17:43:40 »
Вы уверены в том что 6п3с-е такая же как и EL34  по приведенке? Мне кажется что как раз все наоборот, больше в 2 раза .

Неправильно кажется. Так около 4К приведенка. То есть можно использовать транс, который под 6L6 заточен.

Оффлайн Leronchik

  • Эксперт
  • *****
  • Сообщений: 1642
  • Отошёл ненадолго покурить...
Re: Строю JCM800
« Ответ #1460 : Апреля 30, 2014, 17:45:57 »
Неправильно кажется. Так около 4К приведенка. То есть можно использовать транс, который под 6L6 заточен.
Согласен! И люди, которым заказывал транс в перечне возможных к использованию ламп указали : 6п3с-е, 6п3с, 6550, кт-88

Оффлайн runing

  • Живу на форуме
  • *******
  • Сообщений: 12572
  • Киев
Re: Строю JCM800
« Ответ #1461 : Апреля 30, 2014, 17:58:10 »
люди, которым заказывал транс в перечне возможных к использованию ламп указали : 6п3с-е, 6п3с, 6550, кт-88

Приведенка выходника выбирается исходя из режима выходных ламп и мощности усилителя.
В гитарных усилителях на 6L6, приведенка 4к - 4,2к. В твоём случае получится совсем другой режим, на фоне которого так морочить себе голову с номиналом резистора в ООС, кажется вовсе не существенным.

Оффлайн Leronchik

  • Эксперт
  • *****
  • Сообщений: 1642
  • Отошёл ненадолго покурить...
Re: Строю JCM800
« Ответ #1462 : Апреля 30, 2014, 18:18:05 »
runing, я в расчете транса и его практического изготовления участия не брал, так как опыта и нужного навыка у меня нет. Заказал его ребятам (кстати тоже с Киева), дал им схему, поговорили о ньюансах и получил результат! С трансом шла сопровождающая "документация" с характеристиками, которые я и привел. Ребята вроде профи (Как и половина сдесь стучащих по клавиатуре. Утрирую  ;D), мотают на импортном станке, знакомы с разными нюансами, имеют свои ноу-хау. Занимаются как хай-фай так и гитарными делами. Не доверять их мастерству и познаниям ламповых дел у меня причин нет.
 При разговоре с ними я пожаловался, что у моего 800 маловато низких и темброблок как то не очень отзывчив, это с бывшим выходником. Посмотрели, посчитали (в том числе и приведенку 6п3с-е), сказали что сделают, будет все ок! Раньше делали для многих гастролирующих музыкантов, никто не жаловался, наоборот благодарны. Пришел транс, поставил, как говорили так и есть, звук мне очень нравится, темброблок регулирует в широком диаппазоне, нч - с головой. На данный момент к работе транса у меня вопросов нет, доволен!
Может ты и прав, поставить то что ты рекомендуеш и не заморачиватся. Но хочется "вылизать" усилок по максимуму, ведь для себя же!

Оффлайн Виктор Андреев

  • Эксперт
  • *****
  • Сообщений: 1154
  • GuitarPlayer.Ru fan!
Re: Строю JCM800
« Ответ #1463 : Апреля 30, 2014, 18:24:25 »
to Leronchik
--
есть линия 6l6(исходные, 30гг которые), 6п3с - это одно
есть 6п3с-е, 5881 - это другое
у этих пар даже R внутреннее разное, в общем - разные лампы, кто бы что бы не писал что одно и тоже
ну и по жизни 6п3с-е легко работают там, где ставятся маршалами 5881
тут переход el34 - 5881 описан:
http://dr-shost.com/files/el34to5881.pdf (откуда то с инета взято)

я бы транс как для родного маршала ставил (где то тут его повитковость расписана), и питание как у родного же, вых каскад - как для 5881 (см пдф)
а этот транс что есть - для 6v6 отставить, пригодится
а то у тебя с твоим трансом да питанием 20вт мощности только и будет, как унч на 6п14/el86 - явно тех затрат оно не стоит - подумай над всем этим
 
« Последнее редактирование: Апреля 30, 2014, 18:30:08 от Виктор Андреев »

Оффлайн runing

  • Живу на форуме
  • *******
  • Сообщений: 12572
  • Киев
Re: Строю JCM800
« Ответ #1464 : Апреля 30, 2014, 18:37:41 »
Leronchik, ни разу не сомневаюсь в том, что некие ребята из Киева, могут иметь профессиональное оборудование,
иметь свои "ноу хау", мотать хай-фай и сказать, что всё будет окей. Только в твоём случае всё это тебе "до лампочки", если не выдержан режим выходного каскада, классического гитарного усилителя.
Профессионалы должны были подойти профессионально, а именно если чего то не знают на память, потратить вечер-два, изучить вопрос и изготовить гитарный выходной трансформатор с хар-ками как у оригинала. Информация по маршалловским трансам не засекречена и много раз попадалась даже мне, хотя я не мотаю ничего.

Но ничего не поделаешь, так уж вышло  ???
Работать будет. Как писал один человек: "Звук будет, но будет ли музыка...?"  :hmmm:

Короче говоря, звучать будет, но рядом с Маршаллом стоять не будет ;)

Оффлайн Leronchik

  • Эксперт
  • *****
  • Сообщений: 1642
  • Отошёл ненадолго покурить...
Re: Строю JCM800
« Ответ #1465 : Апреля 30, 2014, 18:41:06 »
Виктор Андреев, да Бог сним, с моим трансом. Оставим его на совести моих мотальщиков. Вопрос то про оос!

"вот, смотри, у тебя вместо нормальных для el34 транса с 3.6к - 6.5к (что уже неверно, 6.5 - это для обычных 6п3с/6l6, для 6п3с-е смело можно брать как для ел34/5881)
в итоге у тебя выходное напряжение так же меньше, чем у исходного маршала  (в 1.5 раза)
те, даже на 4х омном выходе резистор нужно в 1.5 раза менее исходного 800го маршала (100к/1.5 = ~67к)
потом мы переносим с 4х омной на 8ми омную - там напряжение выше в ~1.4раза, так что то резистор 67к умножаем на 1.4 = ~93 к
"
Где тут применен закон Ома??? Давайте считать что у меня идеальный для 800 го трансформатор (я пример расчета перенесу потом для моих условий), только оос я подключаю на 8 ом обмотку. На основании чего и как расчитывается сопротивление в цепи оос?

... и добавил:

runing, я изначально им говорил что выходной каскад усилителя будет построен на 6п3с-е (так я решил), какой уж там оригинальный Маршаловский может быть трансформатор!? Все что ты сказал, они взяли к сведенью, + схему, + напряжения. Правильно ли он изготовлен?, я спорить не могу и не буду. Пока что звук меня радует! Что то не будет устраивать, буду с ним прощаться.
Вопрос у меня же был о цепи оос!
« Последнее редактирование: Апреля 30, 2014, 18:47:42 от Leronchik »

Оффлайн Виктор Андреев

  • Эксперт
  • *****
  • Сообщений: 1154
  • GuitarPlayer.Ru fan!
Re: Строю JCM800
« Ответ #1466 : Апреля 30, 2014, 18:59:37 »
to Leronchik
--
так уже три или 4 раза было написано
возьми то колесо по закону Ома
у тебя 50вт на выходах (родного маршала, круглого коня в вакууме) 4 8 16 ом
по тому колесу найди выходные напряжения для этих выходов (известные величины - мощность и сопротивление, нужно вычислить напряжение)
на 8 ом оно выше во столько то раз, чем на 4 исходных
этот коэффициент применяем к тому 100к резистору, что стоит в цепи оос, напряжение на выходе выше во столько - номинал резистора так же выше на ту величину
все очень просто же


... и добавил:

to Leronchik
--
я изначально им говорил что выходной каскад усилителя будет построен на 6п3с-е (так я решил), какой уж там оригинальный Маршаловский может быть трансформатор!?
--

неправильно им сказал
надо так было: - мне _для гитарного_ усилителя, мне 20гц внизу не надо, мне нужен маршаловский звук
а тебе намотали для книжного (те, в справочниках описанного на вовсе 6п3с обычную) хай-фай домашнего унч, где как раз 20вт в книжках и описаны везде где попало

а для 6п3с-е как раз родной от маршала транс (или копия) - самое то

это частая ошибка, увы, мир гитарных унч совершенно не пересекается ни со справочниками (вон, на 6л6 везде - 250в анод, а она только при 400 играет) ни с опытом тех, кто сроду гитарного ничего не делал (вон, у Мураты транс на jtm лучше не просить, будет jtm с полосой 5гц - 200кгц никому не нужными)   
« Последнее редактирование: Апреля 30, 2014, 19:08:01 от Виктор Андреев »

Оффлайн Leronchik

  • Эксперт
  • *****
  • Сообщений: 1642
  • Отошёл ненадолго покурить...
Re: Строю JCM800
« Ответ #1467 : Апреля 30, 2014, 20:19:03 »
Виктор Андреев, предыдущей мой транс как раз и был намотан одним известным ранее на гитарных сайтах умельцем под две EL34  :D. Стояли на нем вместо 34 именно 6п3с-е. Так вот, на него у меня и были жалобы. Нехватка низа, да и вообще ширина регулировки тембра была недостаточна, даже когда то задавал по этому поводу на гитар плеере вопрос. Ребята когда его меряли, разматывали, говорили что в первичке недостаточная индуктивность, ну и  т.д. Теперь все нормально по звуку, конечно как для меня. Может и первый вариант был намотан хреново  ???.  Главное ведь звук! Может когда нибудь снесу его какому то профи-музыканту, пусть послушает звук и скажет свое мнение.
В общем попробую как советовал runing поставить 47 кОм и до 100 кОм, разные варианты, что нибудь выберу.
Всем учувствовавшим в обсуждении - спасибо!

Оффлайн AZG

  • Живу на форуме
  • *******
  • Сообщений: 95529
  • Санкт-Петербург
    • AZG CUSTOM
Re: Строю JCM800
« Ответ #1468 : Апреля 30, 2014, 20:33:47 »
Виктор Андреев, По поводу 6П3С-Е и 5881 у Маршаллов все несколько наоборот. Сначала появились Совтековские 5881 на базе 6П3С-Е и уже потом Маршалл стал их применять в усилителях. Аккурат 90-е года. Классические RCA 5881 в Маршалла ставить нельзя, сдохнут. Там предельная анодка порядка 400-425В. По сути слегка умощненная 6V6. Тоже самое касается и новодельных 5881 TungSol, которые аналог RCA.

Оффлайн Leronchik

  • Эксперт
  • *****
  • Сообщений: 1642
  • Отошёл ненадолго покурить...
Re: Строю JCM800
« Ответ #1469 : Апреля 30, 2014, 20:45:54 »
AZG, здравствуй! Скажи свое слово о приведенке 6п3с-е в РР, в интернете разные данные приводят. К примеру :
"если в тетродном вкл 6П3С имеет Ra-25к, 6П3С-Е Ra до 65к,
в триодном 6П3С Ra - 1,7-2к, 6П3С-Е Ra - 2,5-3к.
Поэтому, для РР выходного каскада 6П3С-Е нужен ДРУГОЙ выходной трансформатор, Ra не 3,3к,
а порядка 5к и более......."

В журнале "Радио" есть статья о двухтактном усилителе на 6п3с-е, там тоже указывают Raa = 6,6 КОм

И если не затруднит, хотелось услышать твое мнение о номинале резистора в цепи оос, маршала 800, при подключении его к обмотке 8 ом.
« Последнее редактирование: Апреля 30, 2014, 20:56:53 от Leronchik »